onsemi NCP1343 Quasi-Resonant Flyback Controllers
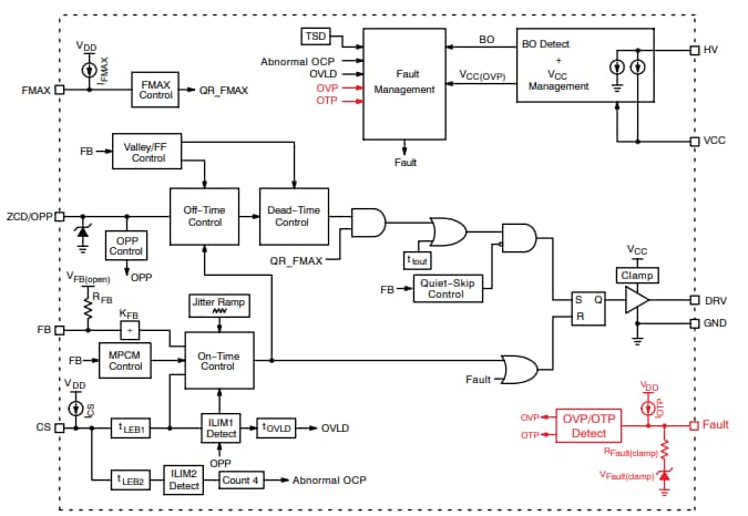
onsemi NCP1343 Quasi-Resonant Flyback Controllers are ideal for designing high-performance off-line power converters. The NCP1343 features a proprietary valley-lockout circuitry, that ensures stable valley switching. This system works down to the 6th valley and transitions to frequency foldback mode to reduce switching losses. The NCP1343 enters quiet-skip mode as the load decreases to manage the power delivery while minimizing acoustic noise.Features
- Integrated high-voltage startup circuit with brownout detection
- Wide VCC range from 9V to 28V
- 28V VCC overvoltage protection
- Abnormal overcurrent fault protection for winding short circuit or saturation detection
- Internal temperature shutdown
- Valley switching operation with valley-lockout for noise-free operation
- Frequency foldback with 25khz minimum frequency clamp for increased efficiency at light loads
- Rapid frequency foldback for fast reduction of switching frequency at light loads
- Skip mode with quiet-skip technology for highest performance during light loads
- Minimized current consumption for no-load power below 30mw
- Frequency jittering for reduced EMI signature
- Latching or auto-recovery timer-based overload protection
- Adjustable overpower protection (OPP)
- Adjustable maximum frequency clamp
- Ccm operation during power excursion mode (PEM)
- Fault pin for severe fault conditions, NTC compatible for OTP
Block Diagram
Published: 2021-03-23
| Updated: 2024-09-13
