Monolithic Power Systems (MPS) HR1001C Enhanced LLC Controllers

Monolithic Power Systems (MPS) HR1001C Enhanced LLC Controllers offer functional improvements on surge performance with adaptive dead-time adjustment (ADTA) and capacitive mode protection (CMP) features. ADTA provides easier design, higher efficiency, and lower EMI by inserting a dead time between the two complementary gate outputs automatically. MPS HR1001C Enhanced LLC Controllers prevent potentially destructive capacitive mode switching during a severe overload by incorporating anti-capacitive mode protection, making the converter robust. At light load, the modules enter a controlled burst mode that minimizes power consumption and tightens the output regulation. Protection features include capacitive mode (CMP), two-level overcurrent (OCP) with external latch shutdown, auto-recovery, brown-in and brown-out, as well as overtemperature (OTP).

Features

  • Overcurrent protection (OCP) with programmable delay for enhanced surge performance
  • Adaptive dead-time adjustment (ADTA)
  • Capacitive mode protection (CMP)
  • 50% duty cycle, variable frequency control for resonant half-bridge converter
  • 600V high-side gate driver with integrated bootstrap diode with a high-accuracy oscillator of high dV/dt Immunity
  • Two-level OCP: Frequency shift and latched shutdown with programmable duration time
  • Latched disable input for easy protection
  • Operates up to 600kHz
  • Remote on/off control and brown-out protection through BO
  • Programmable burst-mode operation at light load
  • Non-linear soft start for monotonic output voltage rise
  • Available in a SOIC-16 package

Applications

  • LCD and PDP TVs
  • Desktop PCs and servers
  • Telecom SMPS
  • AC/DC adapters, open-frame SMPS
  • Video game consoles
  • Electronic lighting ballasts

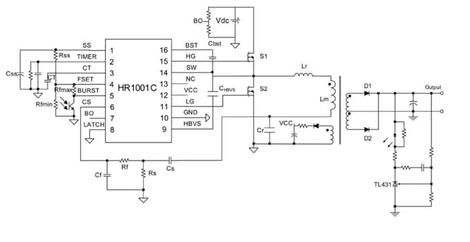
Typical Application

Application Circuit Diagram - Monolithic Power Systems (MPS) HR1001C Enhanced LLC Controllers
Published: 2017-07-10 | Updated: 2023-05-04